x
伤感标签
伤感图片
伤感说说
伤感的句子说说心情
伤感图片
空间说说
心情说说
伤感图片带字
非主流伤感图片
爱情说说
女生伤感说说
人生感悟
唯美伤感图片
女生伤感图片
心情不好的说说
说说带图片
关于生活的说说
唯美意境图片
说说心情短语
悲伤的图片
唯美意境伤感图片
只有字的伤感图片
qq空间说说带图片
个性说说
说说图片
励志名言
伤心的图片
情感口述
一句话经典语录
美甲图片
图片大全
感悟人生的经典句子
短句吧
情感故事
情感图片
微信头像男
动态壁纸
抖音文案
动漫配图
伤感标签
首页
说说
动漫
口述
句子
图片
首页
>
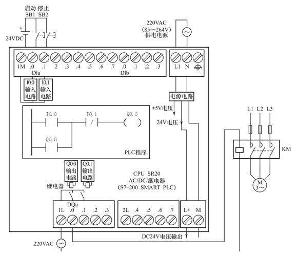
西门子s7200接线图讲解
西门子s7200接线图讲解,西门子1200接线图
图解西门子s7-200 smart plc 快速入门与提高
使用modbus协议进行西门子s7-200plc通讯的程序
西门子plc200学习笔记 第二课 第一个程序
西门子s7-200模拟量数字量模块接线图
西门子s7-200cn数字量模块接线图
更多推荐
西门子1200接线图
西门子接线图
西门子plc接线图实物图
西门子plc接线图详解
西门子多控接线图
西门子720烟感接线图
西门子模块接线图
西门子1200接线
西门子一开多控接线图
西门子ae08接线图
西门子输入模块接线图
西门子plc外部接线图
西门子消防接线大全图
西门子烟感环形接线图
西门子消防模块接线图
西门子消防设备接线图
西门子v90接线图
西门子烟感底座接线图
西门子定位器接线图解
西门子消防烟感接线图
西门子环形总线原理图
西门子烟感环形布线图
西门子plc接线
西门子洗衣机按钮图解
s7200实物接线图
西门子定位器接线
西门子洗衣机灯亮图解
西门子数控面板图解
接触器接线图
西门子802d面板按键图
说说分类
伤感说说
空间说说
心情说说
爱情说说
女生伤感
人生感悟
心情不好
说说带图片
生活的说说
心情短语
qq空间说说
个性说说
励志名言
经典语录
感悟人生
伤感句子
短句吧
情感故事
图片分类
伤感图片
伤感带字
非主流伤感
唯美伤感
女生伤感
唯美意境
悲伤的图片
意境伤感
只有字伤感
说说图片
伤心的图片
美甲图片
图片大全