x
伤感标签
伤感图片
伤感说说
伤感的句子说说心情
伤感图片
空间说说
心情说说
伤感图片带字
非主流伤感图片
爱情说说
女生伤感说说
人生感悟
唯美伤感图片
女生伤感图片
心情不好的说说
说说带图片
关于生活的说说
唯美意境图片
说说心情短语
悲伤的图片
唯美意境伤感图片
只有字的伤感图片
qq空间说说带图片
个性说说
说说图片
励志名言
伤心的图片
情感口述
一句话经典语录
美甲图片
图片大全
感悟人生的经典句子
短句吧
情感故事
情感图片
微信头像男
动态壁纸
抖音文案
动漫配图
伤感标签
首页
说说
动漫
口述
句子
图片
首页
>
电炉电极
电炉电极,电炉丝电炉
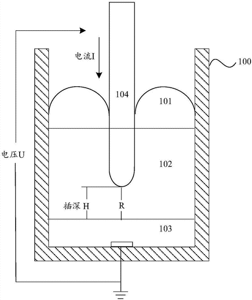
矿热电炉电极插深的检测装置制造方法及图纸
电极柱上部,水冷电缆,江苏宇龙冶金电炉设备有限公司
一种电弧炉水冷电极圈固定装置的制作方法
一种用于电弧炉的石墨电极的制作方法
锂电池正极烧结推板炉用高温铁铬铝含钼 0cr27al7mo2电炉丝电炉条
更多推荐
电炉丝电炉
电炉
电极
小电炉
电极板
铂电极
电极棒
电炉丝
冶炼电炉
中频电炉
电极贴片
冶金电炉
电炉子
电炉家用
指示电极
高温电炉
箱式电炉
电炉炼铁
甘汞电极
贵州电炉
电炉炼钢
电极图片
铸造电炉
玻璃电极
钢厂电炉
电炉图片
工业电炉
电炉除尘器
实验室电炉
标准氢电极
说说分类
伤感说说
空间说说
心情说说
爱情说说
女生伤感
人生感悟
心情不好
说说带图片
生活的说说
心情短语
qq空间说说
个性说说
励志名言
经典语录
感悟人生
伤感句子
短句吧
情感故事
图片分类
伤感图片
伤感带字
非主流伤感
唯美伤感
女生伤感
唯美意境
悲伤的图片
意境伤感
只有字伤感
说说图片
伤心的图片
美甲图片
图片大全